Локализация неисправностей центрального замка
Все неисправности центрального замка (ЦЗ) условно можно разделить на следующие категории: полный или частичный отказ; замок не работает или работает со сбоями из-за механических либо электрических дефектов или повреждений. При выявлении неисправностей центрального замка следует основываться на этой классификации и начинать ремонт не с каких-то конкретных действий, а с диагностики оборудования. Это позволит сохранить немало времени, а возможно, и финансов.
Центральный замок должен функционировать независимо от того, работает двигатель автомобиля или нет, а также включено или нет зажигание – главное, чтобы бортовая сеть не была обесточена (клеммы питания должны быть подсоединены к аккумулятору). Вся система состоит из соединяющих проводов, выключателей и:
- электрических приводов (соленоидов или механизмов с моторчиком) – электрический центральный замок;
- вакуумных приводов, трубок, компрессора и платы его управления – пневматический (вакуумный) центральный замок.
Приводы обычно называют актуаторами или активаторами. В водительской двери автомобиля, а также нередко и в передней пассажирской, установлен управляющий привод, который при срабатывании отправляет по отдельным проводам электрический сигнал на открывание/закрывание остальных дверей (на управляющую плату или на силовые реле остальных дверей – только в электрическом ЦЗ).
При наличии автосигнализации ремонт начинают с ее тестирования. Если центральный замок не срабатывает от ее переносного пульта, то в первую очередь следует проверить, как он работает от ключа и кнопки для открытия/закрытия водительской двери (и передней пассажирской, если в ней тоже установлен управляющий привод). Когда «вручную» центральный замок работает, следует искать неисправность в электрических и управляющих цепях сигнализации. В первую очередь надо проверить батарейку дистанционного пульта – возможно, она разряжена.



Как подключить сигнализацию к ЦЗ самостоятельно?
Для самостоятельного подключения центрального замка к сигнализации требуется:
- опыт работы с автоэлектрикой;
- набор инструментов;
- схема подключения (подробная инструкция) с учетом установленного на авто типа ЦЗ.
Подготовка инструментов
Необходимый набор инструментов для самостоятельной установки сигнализации на автомобиль должен состоять из:
- набор крестовых отверток и отверток с плоским лезвием;
- кусачки или ножницы для резки кабеля;
- набор гаечных ключей;
- пассатижи или инструмент для обжима клемм;
- нож или инструмент для зачистки проводов;
- дрель или шуруповерт с набором свёрел;
- паяльник;
- измеритель напряжения в сети;
- изоляционная лента.
Схемы подключения
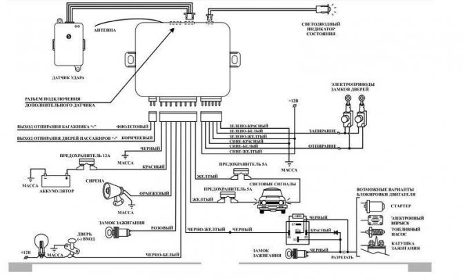
Рассматриваемые схемы предназначены для автосигнализаций, оснащенных встроенными реле для управления замками, — они имеют по три провода для запирания и отпирания.
Универсальный вариант подключения выглядит следующим образом.
Схема подключения сигнализации к центральному замку
ЦЗ управляется постоянной полярностью
Провода сигнализации, подключаемые к центральному замку, могут быть силовыми или сигнальными. Для силовых выходов используют следующую схему:
Кабель белого цвета, подсоединенный к разъему сигнализации, подает сигнал на отпирание (UNLOCK), а кабель зеленого цвета – на запирание (LOCK). Обозначенное на схеме сверху реле отвечает за запирание. С «минусом» нужно соединять нормально разомкнутые контакты, общие — должны подключаться к сигнальным проводам ЦЗ.
При монтаже следует обратить внимание, что проводка от разъемов электронного блока центрального замка не отрезается – оба кабеля сигнализации (белый и зеленый) просто подсоединяются к ней. Провода охранной системы не обязательно подключать к разъемам реле, можно подцепить их к слаботочным сигнальным выводам.
Если в системе ЦЗ используется не отрицательная, а комбинированная полярность, то при подключении следует установить диоды (стрелка на них должна быть направлена к разъему сигнализации).
Для подключения к ЦЗ с постоянной положительной полярностью используется та же схема, но с небольшими отличиями.
Нормально разомкнутые контакты в такой разновидности ЦЗ подсоединены к положительному полюсу, но не к массе. На схеме верхнее реле дает команду на запирание, нижнее реле – на отпирание. В этом варианте вместо контактов реле так же можно рассматривать использование сигнальных выводов, но при установке диодов стрелка должна быть направлена в обратную сторону – к разъемам ЦЗ.
Читать также: Ниссан кашкай российской сборки отзывы
ЦЗ управляется переменной полярностью
При управлении ЦЗ переменной полярностью, сигнализацию подключают непосредственно к силовым проводам.
Определять нужные кабели следует пробником:
- Один контакт помещают к положительному полюсу, а другим ищут провод, при контакте с которым загорается лампочка прибора. Когда на центральный замок подается команда на открытие или закрытие, лампа пробника гаснет.
- Затем первый щуп пробника перемещают с «плюса» на «минус» и снова подают сигнал центральному замку. Лампа прибора при открытии или закрытии должна загораться.
Когда два силовых провода, управляющие приводами дверных замков, найдены — необходимо разрезать их, чтобы подключить сигнализацию.
Если «сигналка» имеет слаботочные положительные/отрицательные выходы, при подключении используются два дополнительных реле
После этого необходимо провести подключение по следующей схеме:
- НР-контакты присоединяются к проводу с положительным полюсом;
- НЗ-контакты – к кабелям, идущим на электронный блок или на кнопку управления ЦЗ;
- О-контакты замыкаются на управляющие провода, идущие на приводы дверных замков;
- выходные кабели сигнализации присоединяют к катушкам реле с любой стороны.
Вторую сторону реле подключают в зависимости от полярности выхода автосигнализации:
- положительный выход – на «минус»;
- отрицательный – на «плюс».
ЦЗ с пневматикой
В пневматических (вакуумных) разновидностях управления центральным замком, вместо двух проводов сигналы передаются по одному. Найти управляющий кабель можно в багажном отделении около компрессора или под задним сиденьем. В момент отпирания замков на нем будет положительный заряд, при запирании – отрицательный.
Схема подключения сигнализации:
Нужный кабель определяется пробником — один щуп прибора ставится на «минус», другим проверяют проводку, закрывая и открывая центральный замок. При отпирании на управляющем проводе фиксируется положительный заряд, и лампа прибора засветится. Затем щуп пробника перемещается на «плюс», а другой удерживается на том же проводе и при запирании должен появиться «минус».
Найденный кабель аккуратно разрезается и подключается к контактам сигнализации. Чтобы избежать путаницы и поломки электроники, можно подать через пробник в конец, идущий к компрессору, сначала положительный, затем отрицательный заряд. Если всё верно, замки дверей откроются, затем закроются.
Если монтируемая сигнализация имеет встроенные силовые реле, то подключение проводят следующим образом:
- у реле отпирания НР-контакт присоединяется к «плюсу»;
- НЗ-контакт – в разрыв провода, направленного к кнопке управления ЦЗ;
- О-контакт – к НЗ-контакту реле запирания;
- у реле запирания НР-контакт присоединяется к «минусу»;
- О-контакт – в разрыв провода, направленного к компрессору.


Если замок не работает совсем или частично…
Если центральный замок не работает или выдает сбои и при «ручном» управлении, то сначала надо определить характер проявления неисправности. При полном отказе всей системы у вакуумного ЦЗ не будет слышно работы компрессора, а у электрического – слабые пощелкивания срабатывающих реле, кнопки ручного открытия на всех дверях останутся неподвижными.
В этом случае необходимо проверить и при необходимости заменить предохранитель цепей ЦЗ (в зависимости от электрической схемы автомобиля он может быть не один). Возможно, на этом ремонт и закончится. Если при активации ЦЗ какой-то предохранитель выгорает, то значит в защищаемой им цепи происходит короткое замыкание, и надо искать причину, которая это вызывает.
Предохранители целы, но не работает:
- отсутствует напряжение на входе активатора водительской двери из-за обрыва подводящих проводов или плохого контакта на их клеммах в результате окисления – привод не может передать управляющий сигнал для остальных дверей (не чем);
- вышел из строя концевой выключатель активатора водительской двери либо плохой контакт на его управляющих клеммах или обрыв проводов, отходящих от управляющих клемм – отсутствует управляющий сигнал.
Ремонт следует начать с проверки наличия питания и управляющих сигналов (появление или исчезновение напряжения на соответствующих контактах) привода при активации ЦЗ. Затем проверяют качество контактов и целостность проводов соответствующих цепей. В последнюю очередь проверяют концевой выключатель, который при необходимости ремонтируют или заменяют (в электрических ЦЗ всегда установлен внутри привода).
Причиной отказа также может быть неисправность электронной схемы сигнализации автомобиля, а в случае вакуумного ЦЗ еще и выход из строя управляющей платы компрессора. Их проверку и ремонт производят в самом конце диагностики. Если же центральный замок подает хоть какие-то «признаки жизни», то речь идет о его частичном отказе – слышны звуки работы компрессора у вакуумного ЦЗ и пощелкивание реле – у электрического.
Принципиальное отличие основных видов ЦЗ
Настоятельно рекомендуем оставить решение проблем, связанных с электричеством, если вам не известен принцип работы и предназначение подключаемых элементов питания. Подключение ЦЗ не является исключением из этого правила.
Принципиально устройства автоматического отпирания/запирания замков дверей можно разделить на 2 вида:
- ЦЗ с электроприводом. В дверях устанавливаются электрические активаторы. Каждый механизм может иметь индивидуальный блок управления либо управляется единым блоком (именно такая схема применяется на бюджетных авто);
- пневматический ЦЗ. Тяга активатора перемещается за счет изменения давления воздуха внутри магистрали. На данный момент система устарела и не используется, в прошлом такие системы устанавливали Mercedes, BMW, VW, Audi. Восстанавливать такую систему либо устанавливать своими руками экономически нецелесообразно. Гораздо проще установить электрические активаторы, подключив все к блоку с функцией дистанционного управления.
Рассматривать будем центральный замок с электроприводами. Устройства такого типа делятся на 2 вида:
- с управлением плюсовым потенциалом;
- с управлением минусовым потенциалом.
Что такое управляющий сигнал и зачем он нужен, вам станет понятно, когда мы рассмотрим принцип работы простейшего ЦЗ. В качестве примера возьмем наиболее распространенную на бюджетных авто схему с управлением по минусу. Принципиальная схема взята с руководства по ремонту и эксплуатации Opel Astra F.
Как работает простейший ЦЗ
Сразу можно увидеть, что в водительской двери установлен 5-проводной активатор. Некоторые производители авто, желая сэкономить, не устанавливают управляющий сервопривод в водительскую дверь, а только кнопку.
Что мы видим на схеме:
- S41 – концевик, расположенный у личинки замка водительской двери. При повороте ключа на отпирание либо запирания на блок ЦЗ коротко (порядка 1 сек.) подается минусовой потенциал.
- S42 – концевик пассажирской передней двери.
- M18, M19, M20, М32 – активаторы в дверях. М41 – замок запирания лючка бензобака, М60 – сервопривод багажника; Для работы сервоприводов достаточно 2 провода, которые называются силовыми. Разница потенциалов на этих проводах запускает двигатель, передвигающий тягу замка. В зависимости от того, на каком из проводов будет -, а на каком +, моторчик будет крутиться в одну либо другую сторону. Третий провод (сине-черный) необходим штатной сигнализации для контроля состояния замков.
- К37 – блок управления ЦЗ. Для работы блоку обязательно необходимы постоянный + и масса. С пассажирских актуаторов к блоку приходят два сигнальных провода (бело-коричневый и коричневый). В незадействованном режиме на них небольшой положительный потенциал. Появление на одном из проводов минуса провоцирует закрытие, на втором – открытие. Именно этот минусовой сигнал определяет – управляется ЦЗ по минусу либо по плюсу. В зависимости от того, на каком из проводов появляется -, блок подает напряжение нужной полярности на силовые провода.
Именно так работает простейший ЦЗ, который даже не реагирует на то, открыта водительская дверь либо закрыта. Простейший блок управления центральным замком работает по схеме двух 5-проводных реле. Предлагаем посмотреть видео, на котором подробно рассказан принцип работы и способ подключения двухпроводных активаторов.
Как реализовать дистанционное управление
Привлекающий своей низкой стоимостью блок ДУ с Aliexpress в последнее время завоевал большую популярность. С помощью блока такого типа вы можете подключить дистанционное управление к штатной системе либо оснастить авто ЦЗ своими руками, предварительно купив 4 двухпроводные активаторы. Разумеется, ни о какой защите автомобиля от угона речи идти не может. Столь бюджетный блок управления центральным замком может выполнять только сервисную функцию.
Нажатие кнопки на брелке заменяет физический поворот ключа в личинке замка для отпирания и запирания авто. Принимая сигнал, блок управления подает напряжение на силовые провода. За работоспособность блока и замков авто отвечает всего 6 проводов:
- постоянный +, защищенный предохранителем (в нашем случае — 15А);
- масса;
- 2 силовые провода, идущие на сервомоторы;
- 2 управляющие провода.
Остальные провода подключаются для световой сигнализации, доводчиков стекол и т.д.; отдельно можно запитать открытие багажника либо лючка бензобака.
Рассматриваемый блок может быть внедрен не только в штатную систему с управлением по минусу либо плюсу, но и в ЦЗ с вакуумным приводом. В комплекте с блоком ДУ идет инструкция, позволяющая подключить систему параллельно штатному блоку ЦЗ. В таком случае работоспособность заводского блока управления сохраняется.
Подключение
Схема центрального замка для подключения универсальных двухпроводных актуаторов.
Плюсовой провод можно протянуть непосредственно от АКБ, установив предохранитель на 15А как можно ближе к батарее, либо взять от защищенной цепи в блоке предохранителей. Потребление тока зависит от мощности и количества сервоприводов ЦЗ. Рекомендуем прочитать, как рассчитать номинал предохранителя. Массой может послужить любой болт, прикрученный к кузову автомобиля.
Если вы подключили провода, но при нажатии кнопки «закрыть» активаторы открывают замки, поменяйте местами силовые провода (в нашем случае – белый и бело-черный).
С блока дистанционного управления ЦЗ для отпирания/закрытия багажника выходит синий провод, на котором при нажатии клавиши появляется «минус». Подключить багажник можно при помощи дополнительного 4-контактного реле. Как подключить реле, наглядно показано на видео. При подключении коричневого провода постановка и снятие автомобиля с охраны будет сопровождаться морганием габаритов либо поворотных фонарей. Зеленый провод – управляющий сигнал для доводки стекол. После закрытия дверей авто на него порядка 30 секунд подается напряжение, что достаточно для поднятия стекол даже из полностью опущенного положения.
Внимательно отнеситесь к соединениям и изоляции проводов. Не приступайте к подключению без понимания электрической схемы и принципа работы ЦЗ на вашем автомобиле. Неправильная установка центрального замка своими руками чревата риском возгорания авто. Надеемся, предоставленные видео помогут ответить на оставшиеся вопросы по установке центрального замка с дистанционным управлением.

Починка частичных отказов вакуумного центрального замка
Чаще всего, встречаются неисправности, сопровождающиеся длительной работой компрессора (в течение 15–20 с или дольше, пока не сработает его защита):
- Центральный замок открывает и закрывает двери автомобиля (и наоборот), пока не отключится насос.
- Все двери открылись/закрылись или на каких-то замок не сработал (возможно неравномерное срабатывание замков), и компрессор продолжает гудеть, пока его не выключит защита.
Причиной 1-го случая может быть: неисправность либо «плавает» из-за конденсата или других причин контакт выключателя актуатора водительской двери – с привода по обеим управляющим проводам на плату насоса подается напряжение («плюс» и на открытие, и на закрытие – в результате компрессор то качает воздух, то откачивает). Необходимо провести ревизию выключателя, а при необходимости отремонтировать его или поменять.
Во 2-ом случае может быть:
- Негерметичность трубок вакуумной магистрали.
- От концевого выключателя актуатора одной (или нескольких) из дверей до платы управления работой компрессора не доходит сигнал, что замок закрылся/открылся, и насос продолжает гонять воздух.
- Сигналы о запирании/отпирании замков приходят на плату компрессора, но он их «игнорирует».
В 1-ом случае сначала проверяют магистраль к двери с несработавшим приводом. Выявить поврежденное место можно по шипению воздуха. Порванные трубки меняют. Если все шланги целы, то негерметичен один из приводов – обычно в них рвется или трескается мембрана. Если нет подходящих мембраны или актуатора б/у, то придется приобретать замок двери в сборе.
Во 2-ом случае ремонт начинают с проверки электрических цепей от актуаторов дверей до управляющей платы на наличие напряжения на соответствующем проводе. Можно просто сравнить состояние всех цепей от всех приводов. Скорее всего, неправильный сигнал поступает только от одного привода, и замеры напряжения на проводах пучка, идущего от него, будут отличаться от показаний на проводниках от всех остальных. Затем следует найти обрыв цепи и устранить его. Чаще всего, повреждение происходит в дверных гофрах. Если провода целы, то причина кроется в неисправном концевом выключателе, который ремонтируют или меняют.
В последнем случае необходимо разобрать блок компрессора и почистить контакты клемм пневмодатчика сигнализации открытие/закрытие – скорее всего, они окислились. Если это не помогло, то надо проверять схему управляющей платы – ремонт нужен ей.
Ремонт электрического центрального замка
Отечественные ЦЗ с соленоидами через несколько лет эксплуатации начинают бояться перепадов температуры на понижение, особенно в условиях повышенной влажности и в осенне-весенний период. Соленоиды сперва начинают подклинивать, а спустя какое-то время они могут вовсе отказаться открывать/закрывать замок. Они обычно встречаются на авто с заводской установкой ЦЗ. Лучше их менять на приводы с моторчиком, но можно попробовать разобрать, почистить и смазать свежей смазкой.
Несрабатывание или частичное срабатывание активатора одной или нескольких дверей может быть вызвано:
- обрывом или плохим контактом в питающей цепи от выключателя активатора водительской двери до силового реле (напрямую или через управляющую плату) и после него до неработающего привода;
- выходом из строя реле;
- неисправностью управляющей платы – если есть;
- плохим контактом или обрывом проводов на клеммах мотора или соленоида внутри активатора;
- износом шестерен активатора (с моторчиком) или его подвижных элементов (для всех приводов);
- сгоревшей обмоткой моторчика или катушки соленоида.
Ремонт начинают с проверки подачи напряжения на не срабатывающий, как надо, привод. Напряжение должно поступать на 1 провод при активации функции «закрыть».
При открывании на этом проводе напряжение должно пропасть, а на другом – появиться. Затем, в зависимости от полученных результатов тестирования, проверяют либо сам активатор и устраняют неисправность в нем, либо всю цепь до него по отдельности (до реле, включая управляющую плату, если есть, затем само реле и проводку после реле) с восстановлением работоспособности поврежденных участков. Наиболее часто встречающаяся поломка в системе ЦЗ – обрыв провода в гофре между дверью и кузовом автомобиля.
Как устроен
Система центрального замка авто включает:
- Датчик входной: концевые выключатели и микропереключатели.
- Блок – управление центральным замком.
- Актуаторы.
К входным датчикам относится:
- Концевые дверные выключатели – отвечает за расположение дверей авто, передавая сигнал на блок питания.
- Микропереключатели – отвечают за конструктивные элементы запирающего устройства.
- Два микропереключателя – фиксируют кулачковый механизм передних дверей: один отвечает за сигнал «lock» (блокировка), а другой «unlock» (разблокировка).
- Ещё два – отвечают за центральный замок.
- Микропереключатель рычажного механизма привода замка.
Такое устройство подразумевает передачу сигнала от микропереключателей сначала в блок управления, затем в цепь питания, по которой сигнал идёт на двери (актуаторы), крышку багажника и лючка бака для топлива. Результат: замки открываются.
Актуатор – исполнительное устройство, благодаря которому замок срабатывает.
Система работает дистанционно (ДУ): На ключе зажигание есть специальная кнопка ДУ, сигнал передаётся на антенну, с неё – в блок. Радиус действия ДУ -10 метров. Можно сделать подключение к сигнализации.
Устройство ЦЗ
Центральным замком называют комплекс узлов с электромеханическим приводом.
Центральный замок включает в себя следующие составные части:
- блок управления;
- входные датчики и кнопки;
- исполнительные устройства (активаторы).
Комплектующие центрального замка
Крышка багажника и лючок топливного бака также могут быть оснащены замковыми устройствами, подключенными к ЦЗ.
Блок управления
БУ отслеживает положение «концевиков», кнопок управления, а такжеконтактных групп дверных замков и других датчиков, которые соединены с блоком проводами.
Изначально электронная часть блока содержалась в одном корпусе, имеющем разъемы. Однако на новых моделях автомобилей применяются и CAN-шины, с помощью которых можно разделить систему управления ЦЗ на отдельные элементы. Это позволяет устанавливать их в разных местах кузова.
Пример блока управления ЦЗ
Дополнительно в БУ может быть:
- Подача сигнала на «поворотники», которые кратковременно мигают при блокировке/разблокировке. При наличии этой опции сигнализацию можно подсоединить к соответствующим проводам, и поворотные огни будут задействованы в ее работе.
- Приемник сигналов с дистанционного пульта. Если это принимающее устройство вынесено за пределы блока, то соединительные провода также можно задействовать для управления автосигнализацией.
Если ЦЗ имеет многофункциональный сложный БУ, то большая часть проводов устанавливаемой охранной системы подключается к его разъемам. Отдельного подключения потребуют сирена, датчики сигнализации, а при наличии – устройство блокировки двигателя.
Входные датчики и кнопки
Система ЦЗ включает в себя несколько групп входных датчиков, используемых при монтаже сигнализации:
Читать также: Метки балансиров 2az fe
К ним относятся:
- «Концевики» — концевые датчики автомобильных дверей, определяющие их закрытое или открытое положение. От их сигналов зависит подача света на соответствующие фонари в салоне.
- Дверные замковые микропереключатели. Сигнализируют о закрытом/открытом состоянии замка автомобильной дверцы.
- Микропереключатели в замковом электроприводе. Подают сигналы о состоянии дверных запирающих устройств – заблокированное/разблокированное.
Управляющая кнопка в салоне может быть одна на двери водителя или на панели или две — на обоих передних дверцах. Центральным замком обычно управляют с помощью двусторонней кнопки с тремя контактами – одним общим и двумя нормально-разомкнутыми. Также бывают двух- или пятиконтакные клавиши.
Исполнительные устройства
Существуют электромеханические приводы и пневмоприводы исполнительных устройств ЦЗ (активаторов).
Электропривод
Имеется несколько различающихся по конструкции видов электроприводов с тяговым усилием 2,5 — 6 кг. Самыми распространенными типами можно назвать квадратный и Т-образный («пистолетный»).
Механизм электропривода помещен в пластмассовый корпус. Конструктивно он состоит из электродвигателя и металлического (или пластмассового) редуктора. При изменении полярности подающегося на электродвигатель напряжения вал вращается либо по, либо против часовой стрелки. Крутящий момент передается на редуктор, преобразующий вращательное движение в поступательное. От направления вращения зависит, запирается либо отпирается замок дверцы.
Управление приводами осуществляется посредством кратковременного импульсного напряжения — длительностью от 0,8 до 1,5 секунд. Для срабатывания механизма замков на открытие или закрытие этого достаточно. Если время подачи напряжения сделать более длительным, электродвигатели выйдут из строя.
Схема электропривода замка двери
Среди электроприводов есть варианты с двумя электродвигателями. Один используется, чтобы закрывать/открывать замок, второй – блокирует механический привод запирающего устройства, не позволяя открыть его из салона автомобиля за рукоятку или тягу. Такие электроприводы управляются тремя проводами.
Электродвигатели различаются начилием или отсутствием контактного микропереключателя, механически соединенного с выдвижным штоком. Два провода двигателя дополненые тремя кабелями переключателя образуют пятипроводной электропривод.
Они обычно устанавливаются в передних дверцах автомобиля, и микропереключатель передает сигналы на двухпроводные электродвигатели, которыми оснащены замки задних дверей. Соответствующие команды (на закрытие или открытие) посылаются при запирании или отпирании передних дверок ключом или при нажатии управляющей кнопки.
Фотогалерея: виды электроприводов
Пневматический привод
Основной элемент конструкции пневмопривода – прорезиненная мембрана со штоком, помещенная в пластмассовый корпус, в котором предусмотрен штуцер для подачи воздуха. Под давлением мембрана поднимается, а при разрежении опускается, перемещая шток и запирая либо отпирая замок.
Часть пневматических устройств так же, как и электроприводы, оснащена контактным микропереключателем. Он связан механически со штоком и работает по тому же принципу, что и в электромеханике.
В некоторых видах пневмоприводов имеются электромагниты с подвижным сердечником (соленоиды). Они служат дополнительной защитой и препятствуют несанкционированным попыткам открыть замок. Если предпринимается усилие поднять шток без разрешающей команды с управляющего блока, микропереключатель срабатывает и на соленоид подается напряжение. Сердечник электромагнита блокирует шток, одновременно с этим на компрессор подается команда создать запирающее разрежение воздуха.
Блок управления
Блок отвечает за работу замка. В схему управления входят цифровые элементы – они передают сигнал по остальным составляющим системы.
Такое устройство системы центрального замка авто взаимодействует с сигнализацией, а также может управляться ДУ пультом. Её можно установить самостоятельно, но на большинстве современных авто уже установлен центральный замок с дистанционным управлением.
ДУ работает от отдельного электронного блока, который подсоединяется к системе и контролирует его.
Детский замок
Также помимо централизованной системы блокировки дверей на современных автомобилях нередко устанавливаются детские замки. Это сделано по той простой причине, что ребенок в автомобиле может вести себя непредсказуемо, и вследствие своей нерасторопности и неаккуратности может вывалиться, если случайно откроет дверь. Специально для этого, на внутренней части задних дверей предусмотрены соответствующие переключатели, при активации которых открыть дверь из салона будет невозможно. Как правило, для активации детского замка необходимо повернуть переключатель при помощи штатного ключа автомобиля.
Данные конструктивные элементы устанавливаются с обеих сторон и приводятся в действие по отдельности. Само по себе такое устройство располагается в непосредственной близости со штатным замком двери. Стоит отметить, что такие механизмы можно деактивировать или наоборот выставить только вручную. Дистанционно активировать или наоборот выключить функцию невозможно, так как требуется провернуть соответствующий привод, отвечающий за работу ручки, расположенной в салоне авто.
Установка системы
При покупке желательно обратить внимание на оригинальный комплект, который рекомендует производитель авто, хотя они не всегда доступны по цене.
Чаще всего, выбор падает на стандартный универсальный комплект, который включает:
Система подороже снабжена пультом ДУ.
Чтобы установить комплект системы необходимы:
- Система центрального замка.
- Медный двужильный провод (4 метра).
- Отвертки (крестовая и плоская).
- Гаечные ключи.
- Клещи.
- Плоскогубцы.
- Дрель + свёрла.
- Отсоединить клеммы от аккумулятора.
- Снять с дверей обшивку (снять ручку, и по углам винты).
- Выкрутить пластмассовый дверной винт.
- Винты рулевого колеса.
- Найти место для установки системы (рекомендуется – нижний левый угол).
- Сделать дрелью в каждой двери отверстия для активаторов.
- Установка активаторов замка, закрепить саморезами.
- Установка активатора к тяге, совмещая центр хода исполнительного устройства и замка.
- Установка фиксаторов на ручные тяги.
- Проверить проводку.
- Протянуть от активаторов провода к отверстиям (провести между кузовом и дверью при помощи прорезиненной трубки).
- Снять панель приборную.
- Заменить провода стеклоподъемника и подключить их к приводу.
- Подключить приводы активаторов.
- Провода изолировать и поместить внутрь двери.
- Провести провода в панель
- Провести провода в бардачок.
- Установка трубки проходной.
- В разъем устанавливается предохранитель и подключается в блок питания и всё устройство размещают под торпеду.
- Подключить провод центрального замка к машине (минус-корпус, плюс-предохранитель).
- Проверить, работает ли система.
- Собрать обшивку.
Провода желательно размещать в трубку прорезиненную.
Как ухаживать за центральным замком
Центральный замок в автомобиле – это комплект системы, обеспечивающей дополнительные удобство и безопасность, но она требует дополнительного ухода. Проблемы с замками в автомобиле обычно возникают зимой: после мойки, при плохом продувании замков в них замерзает влага и прихватит тяги.
Чтобы такого не случилось, машину необходимо продержать с включённым двигателем, периодически заставляя работать замки, примерно час. Или просто поездить по городу, пока машина не просохнет.
Больше информации об устройстве и подключении центрального замка на видео:
